Section 3.1
General Fuel System Information and Troubleshooting
The fuel system contains five sub-systems. The five sub-systems are:
- Fuel feed
- Fuel return
- Fuel delivery, low pressure side
- Fuel delivery, high pressure side
- Fuel drain
Section 3.1.1
Principles of Operation

|
1. Assembly Valve (fuel return) |
25. Electronic Unit Pump 4 |
|
2. Main Fuel Filter |
26. Electronic Unit Pump 5 |
|
3. Constant Vent |
27. Electronic Unit Pump 6 |
|
4. Main Fuel Filter Element |
28. Regulator – Electronic Unit Pumps (flow restrictor) |
|
5. Main Fuel Filter Element |
29. Constant Vent |
|
6. Water Separator Drain Valve |
30. Overflow Valve |
|
7. Water Level Sensor |
31. Regulator – Doser Block (flow restrictor) |
|
8. Fuel Pre-heating Element (optional) |
32. Vent Valve |
|
9. Fuel Pre Filter with Water Separator |
33. Fuel Tank |
|
10. Priming Valve |
34. Fuel Screen |
|
11. Valve in Fuel Feed Line |
35. Fuel Doser Valve |
|
12. Fuel Pump |
36. Doser Block Assembly |
|
13. Bypass Check Valve |
37. Doser Block Pressure Regulator |
|
14. Pressure Limiting Valve |
38. Motor Control Module (MCM) |
|
15. Fuel Temperature Sensor |
39. Heat Exchanger |
|
16. Injector Cylinder 1 |
40. Assembly Valve (fuel feed) |
|
17. Injector Cylinder 2 |
A – Fuel Supply (suction side) |
|
18. Injector Cylinder 3 |
B – Fuel Supply to Main Filter Element (pressure side - internal fuel gallery) |
|
19. Injector Cylinder 4 |
C – Fuel Supply at Throttle Valve for Doser Block |
|
20. Injector Cylinder 5 |
D – High Pressure Fuel to Injectors |
|
21. Injector Cylinder 6 |
E – Fuel Return |
|
22. Electronic Unit Pump 1 |
F – Fuel Supply to Doser Block Assembly |
|
23. Electronic Unit Pump 2 |
G – Fuel Supply to Electronic Unit Pumps (internal fuel gallery |
|
24. Electronic Unit Pump 3 |
H – Fuel Return (internal to fuel filter housing) |
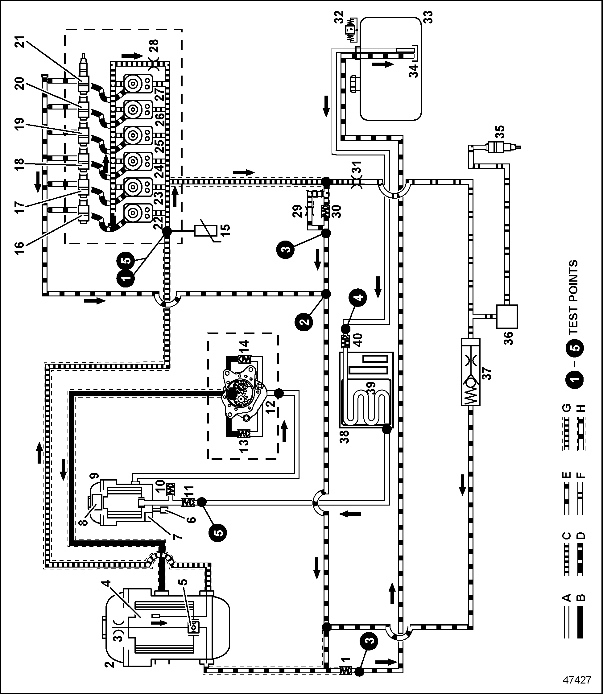
Figure 1. Fuel System Schematic
See Figure "Fuel System Schematic" for corresponding callout numbers. The fuel pump (12) pulls fuel from the fuel tank (33) through the heat exchanger (39) located on the Motor Control Module (MCM) (38) and the fuel prefilter with water separator (9). The prefilter is able to filter particles down to 120 micron. Once the fuel reaches the inlet of the fuel pump (12), the pump acts on the entering fuel and creates system fuel pressure. Inside the fuel pump is a pressure limiting valve (14) and a bypass check valve (13). The pressure limiting valve cracking pressure is between 9.0 and 9.5 bar (130.5 to 138 psi). The bypass check valve cracking pressure is between 0.10 and 0.20 bar (1.5 to 2.9 psi) The prefiltered fuel flows through the pressure side fuel line (B) to the main fuel filter (2). The main fuel filter element (4) filters the particles down to 4 microns. The constant vent (3) in the main fuel filter vents trapped air in the fuel system housing (2).The fuel flows from the main fuel filter housing (2) through an internal engine passage (C), past the fuel temperature sensor (15), and finally reaching the Electronic Unit Pump(s) (EUP) (22 – 28).The Motor Control Module (MCM) (38) uses the signal from the fuel temperature sensor (15) to determine the required fuel volume. When the respective electronic unit pump is controlled, the highly compressed fuel flows from the high pressure fuel line (D) to the appropriate fuel injector.
The injector leak fuel goes through the fuel return line (E) back into the fuel filter housing and then mixes with returned fuel from the doser block assembly (36). The pressure in the unit injector fuel line (G) is held constant with the overflow valve (30).
The required supply pressure for the fuel doser valve (35) in the fuel supply line to the doser block (F) is achieved with the doser block pressure regulator (37). Variations in pressure due to load or engine speed are compensated using this regulator.
Residual fuel in the fuel supply line to the doser block assembly (F) flows through the doser block pressure regulator (37) and fuel return line (E). From there the fuel mixes with the fuel from the overflow valve (30) and is returned to the fuel tank (33).
The assembly valve (40) in the fuel supply line at the inlet of the MCM cooler prevents fuel from leaking when the supply line is removed. A second assembly valve (11) located at the fuel inlet of the filter housing prevents fuel from leaking out of the fuel prefilter when removing the supply line. A third assembly valve (1) is located at the fuel return line located on the fuel filter housing.
Section 3.1.1.1
Additional Information
See Figure "Fuel System Schematic" The water level sensor (7) notifies the driver when it is necessary to drain the water that has been separated from the fuel. The water is drained using the water drain valve (6) located on the bottom of the fuel filter housing. After changing the fuel prefilter or main filter, the fuel system can be refilled through the priming valve. An optional fuel hand priming pump is available and can be used to prime the fuel system. The fuel prefilter with water separator can be equipped with an optional 250 watt / 12 VDC fuel pre-heating element.

|
1. Water Level Sensor |
11. Main Fuel Filter Element |
|
2. Water Collection Bowl |
12. Constant Vent (main fuel filter) |
|
3. Main Fuel Filter Return Inlet |
13. Main Fuel Filter Housing |
|
4. Fuel Pre-filter with Water Separator |
14. Main Fuel Filter Outlet |
|
5. Main Fuel Filter Return Outlet |
15. Main Fuel Filter Inlet |
|
6. Outlet of Fuel Pre-filter with Water Separator |
A. Unfiltered Fuel from Tank (suction pressure) |
|
7. Priming Valve |
B. Pre-filtered Fuel |
|
8. Inlet of Fuel Pre-filter with Water Separator |
C. Cleaned Fuel from Main Fuel Filter |
|
9. Fuel Pre-filter Element |
D. Overflow and Injector Leak Return Fuel |
|
10. Water Separator Drain Valve |
E. Fuel Return to Tank |
Figure 2. Fuel Circuit Flow Diagram (filter housing)
Section 3.1.1.2
Principles of Operation (Filter Housing)
See Figure "Fuel Circuit Flow Diagram (filter housing)" for corresponding callout number. The unfiltered fuel (A) is drawn in by the fuel pump and flows through the fuel prefilter with water separator (9). The fuel flows from the outside to the inside through the fuel prefilter with water separator element (9). There, any water in the fuel is separated and the larger particles are filtered out. The separated water is collected in the water collection bowl (2).
The prefiltered fuel (B) flows through the outlet of the fuel prefilter with water separator (6) to the fuel pump which pumps it under pressure through main fuel filter inlet (15) into the main fuel filter (11). The prefiltered fuel (B) flows through the main fuel filter element (11) from the outside to the inside where small particles are separated.
The cleaned fuel (C) flows through the main fuel filter outlet (14) to the unit injectors.
The water level sensor (1) recognizes when the separated water in the water collection bowl (2) reaches the maximum level and can display it in the cab. With the engine off, the water is then drained manually from the water drain valve (10).
The high position of the exit bore on the clean side of the main fuel filter (16) ensures that the engine will start without problems after servicing the main fuel filter element (11).
A small bore at the cartridge end plate at the top of the fuel prefilter element (9) ensures that the water separator and the prefilter are vented
After changing the fuel prefilter or main filter, the fuel system can be refilled through the priming valve (7).
A check valve at the inlet of the fuel prefilter with water separator (9) prevents fuel from leaking from the fuel module when dismantling the fuel line from the Motor Control Module (MCM) cooler to the fuel filter module.
A shutoff valve on the main fuel filter return outlet (20) prevents fuel from leaking from the fuel module when dismantling the fuel return line to the fuel tank.
Section 3.1.2
Troubleshooting Tests
Perform the following troubleshooting tests on the engine:
- Run the engine for two to three minutes at rated speed, 2500 rpm.
- Perform a visual inspection of all fuel lines, pressure fittings, and components, including all the fittings that connect the fuel feed and drain hoses to the fuel filter housing. Replace any components found to be damaged or leaking.
- Inspect the pre-filter element for damage, proper installation and correct part number. Replace if necessary.
- Inspect the main-filter element for damage, proper installation and correct part number. Replace if necessary.
- On engines with speed governors, connect the DDDL 7.0 to the vehicle and increase the engine speed to 4000 rpm. Note the governed engine speed given.
- Continue to run the engine until it reaches the operating temperature of approximately 70-95°C (158-203°F). When the operating temperature has been reached, shut the engine down and go to the next step.
Note: When doing these tests, be sure the temperature of the fuel in the fuel tank is no higher than 40°C (104°F). Collect any fuel which flows out during the test. The fuel should flow through free of bubbles.
- Perform the fuel system troubleshooting tests and correct any problems. As indicated by the test results, perform any follow-up tests or check troubleshooting tables, as required. Make the necessary repairs and/or replacements. For troubleshooting tests and tables see the following subjects:
- Test #1: Downstream Pressure Test. Refer to "3.2 Test #1 Downstream Pressure Test" .
- Test #2: Flow Test – At Fuel Injector. Refer to "3.3 Test #2 Flow Test — At Fuel Injector" .
- Test #3: Flow Test – At Fuel Filter. Refer to "3.4 Test #3 Flow Test — At Fuel Filter" .
- Test #4: Upstream Pressure Test. Refer to "3.5 Test #4 Upstream Pressure Test" .
- Test #5: Leak Test. Refer to "3.6 Test #5 Leak Test" .
- Troubleshooting tables.
- When all the tests are completed, the test equipment removed, and all repairs/replacements have been made, prime the fuel system:
- If equipped with a hand pump on the fuel/water separator, work the hand pump until resistance is felt.

PERSONAL INJURY
To avoid injury before starting and running the engine, ensure the vehicle is parked on a level surface, parking brake is set, and the wheels are blocked.
- Crank the engine for 30 seconds at a time, but no longer . Before cranking the engine again, wait at least two minutes. The engine should start within four 30-second attempts. The fuel system is bled automatically.
- If equipped with a hand pump on the fuel/water separator, work the hand pump until resistance is felt.
- If the problem has still not been resolved, test vehicle performance on a chassis dynamometer. If there is no improvement in fuel consumption or performance, connect a fuel consumption measuring system.
| EPA07 MBE 900 DDEC VI Troubleshooting Guide - 6SE580 |
| Generated on 10-13-2008 |