Series 638 – Section 2.1 Overview of Fuel System

Section 2.1
Overview of Fuel System

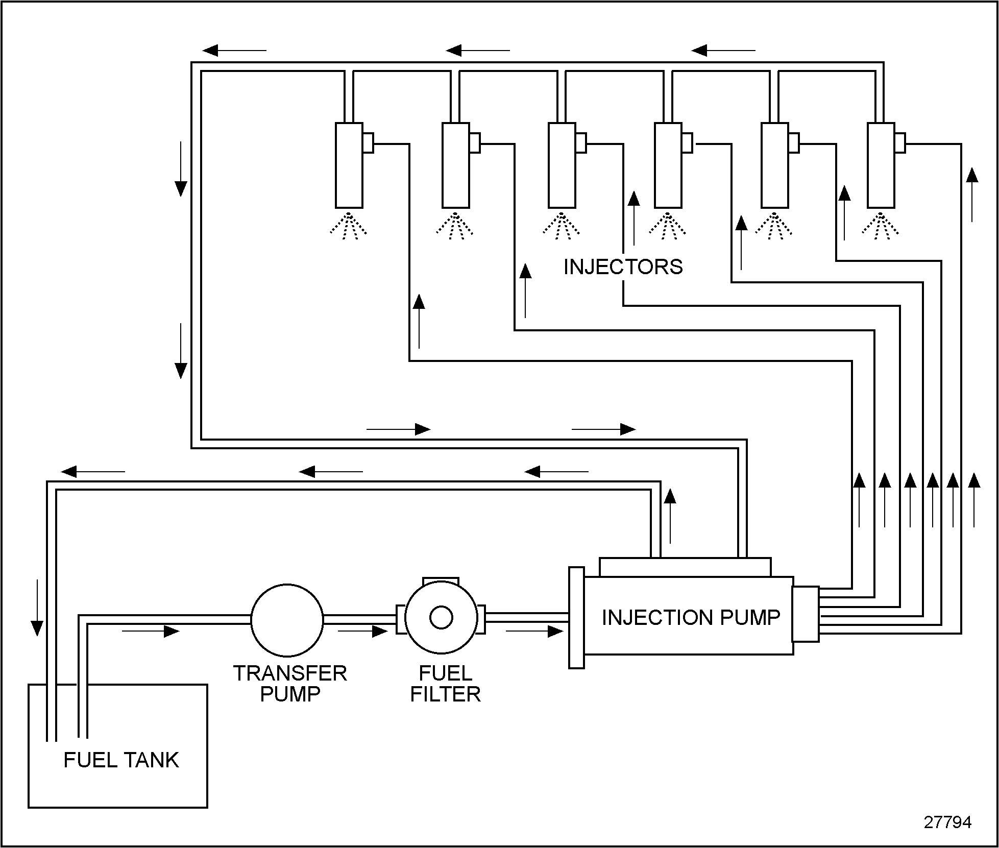
For a schematic diagram of a typical distributor pump-type fuel system, see Figure "Schematic Diagram of the Fuel System" .‪

Click to see this graphic in a separate window

Figure 1. Schematic Diagram of the Fuel System

cautions

When the temperature of diesel fuel is elevated, as occurs when the fuel is circulated through an operating engine, guard against the following hazards.‪

  • Heated liquid fuel may cause scalding if allowed to come in contact with the skin. Heated diesel fuel can form combustible vapor mixtures in the area around the fuel source.
  • Whenever possible, it is recommended that the engine and fuel be given an opportunity to cool down to ambient temperature before performing service operations which could result in spillage of fuel from the engine or vehicle fuel system.
  • When this is not possible, protective clothing (face shield, insulated gloves, apron) should be worn when performing these operations.
  • Engine or vehicle fuel systems service operations should be performed in a well-ventilated area that is kept free of bystanders.
  • Keep open flames, sparks or other potential ignition sources away and do not smoke during vehicle refueling and service operations which could result in the escape of liquid or vaporized diesel fuel.

The transfer pump draws fuel from the fuel tank through a cartridge filter and delivers it to the injector pump.‪


Series 638 Service Manual - 6SE648
Generated on 10-13-2008

Leave a Reply

Your email address will not be published. Required fields are marked *