Section 3.8
Oil Pan
The oil pan is made of aluminum. A one-piece, non-reusable isolator seal is used between the oil pan and the cylinder block. See Figure "Typical Oil Pan Assembly" .

|
1.Drain Plug |
4.Oil Pan Gasket |
|
2.Pipe Plug |
5.Oil Pan |
|
3.Oil Pan Mounting Bolt |
|
Figure 1. Typical Oil Pan Assembly
Section 3.8.1
Repair or Replacement of Oil Pan
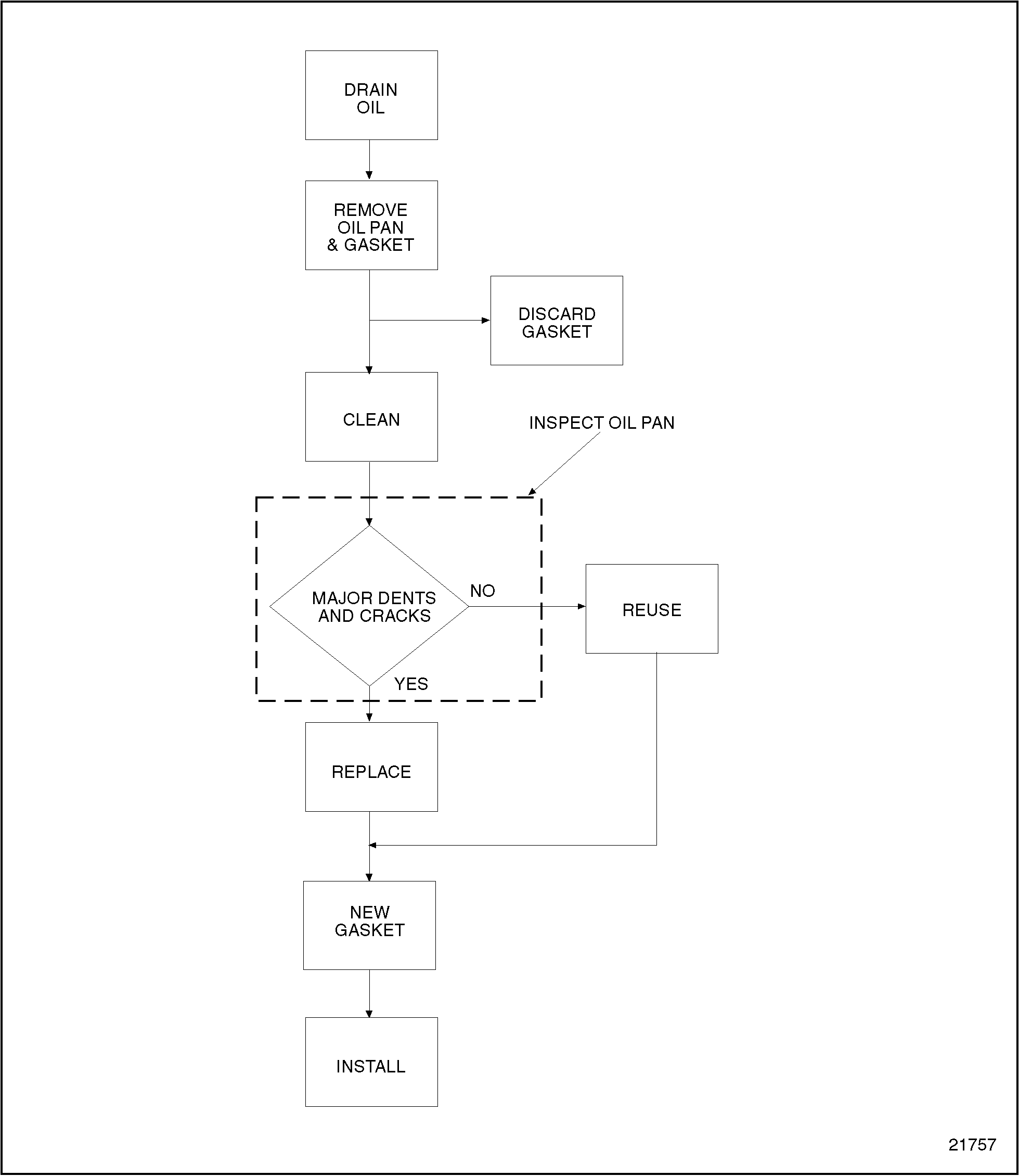
To determine if repair is possible or replacement is necessary, perform the following procedure. See Figure "Repair or Replacement of Oil Pan Flowchart" .

Figure 2. Repair or Replacement of Oil Pan Flowchart
Section 3.8.2
Removal of Oil Pan
Pre-cleaning is not necessary.
NOTICE: |
|
Do not support the engine on the oil pan. Damage to the oil pan could result. |
Remove the oil pan as follows:
- Remove the drain plug, and drain the engine oil.
- Remove the oil pan bolts.
- Remove the oil pan, taking care not to damage the oil pump inlet pipe and screen.
- Remove the oil pan gasket and discard it.
Note: Whenever the oil pan is removed, the oil pan gasket must be replaced.
Clean the oil pan prior to inspection as follows:
- Clean the oil pan and attaching hardware with clean fuel oil.
To avoid injury from flying debris when using compressed air, wear adequate eye protection (face shield or safety goggles) and do not exceed 40 psi (276 kPa) air pressure.
- Dry with compressed air.
- Clean the surfaces of the cylinder block and flywheel housing where they mate with the oil pan.
Section 3.8.2.1
Inspection of Oil Pan
Inspect the oil pan as follows:
- Inspect the oil pan for major dents and cracks.
- If the pan is damaged, replace it.
Section 3.8.3
Installation of Oil Pan
Install the oil pan as follows:
- Install new oil pan gasket.
- Ensure that the joint surfaces of the lower front cover and the cylinder block and the flywheel housing and the cylinder block are clean and undamaged.
- Apply a bed of RTV across the joints where indicated. See Figure
"Flywheel Housing, Lower Front Cover, and Cylinder Block Joint Faces"
.

Figure 3. Flywheel Housing, Lower Front Cover, and Cylinder Block Joint Faces
- Install the oil pan to the cylinder block.
- Ensure that the oil pan gasket is properly positioned. Tighten the oil pan bolts to 30-38 N · m (22-28 lb · ft) using the proper torque sequence. See Figure
"Oil Pan Bolt Torque Sequence"
.

Figure 4. Oil Pan Bolt Torque Sequence
- Install the oil drain plug. Torque to 45-56 N · m (33-41 lb · ft).
Note: If any other plugs were removed from the oil pan, install them at this time.
- Add 26.5 liters (28 quarts) of clean engine lubricating oil.
| Series 55 Service Manual - 6SE55 |
| Generated on 10-13-2008 |