This section contains the supporting information for the Electronic Control Diagnostic Form. โช
This section contains the supporting information for the Electronic Control System diagnostic form. It includes engine and vehicle recommended diagnostic procedures, a description of each control circuit’s function and a detailed drawing with specifications for each circuit. The technician can be directed to the appropriate control circuit through the Circuit Index column on the Diagnostic Form.โช
Engine and vehicle electronic diagnostics are indexed by circuit acronyms listed on the Electronic Control System Diagnostic Form. The Section Index lists the acronyms to quickly locate the circuits requiring diagnostics. The diagnostic information is structured as described:โช
- The function pages for each circuit are intended to give a technician a brief description of what that circuit does, and what faults the control system can detect.
- The diagnostic pages for each circuit are intended to give the technician information required to test that circuit and determine if it is functioning correctly. See Figure
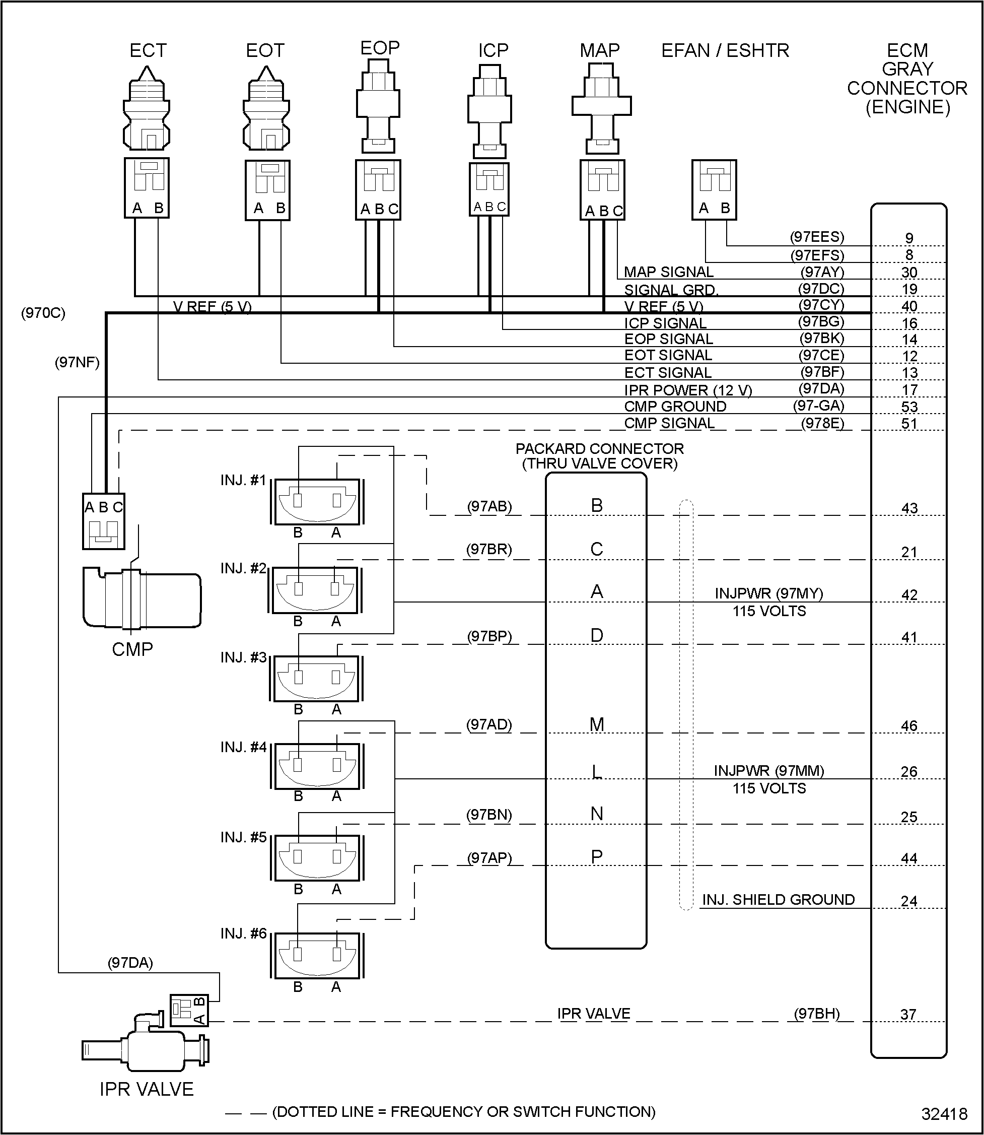
“DDC Diagnostic Form โ Engine Mounted Components”. See Figure
“DDC Diagnostic Form”. See Figure
“DDC Diagnostic Form”. See Figure
“DDC Diagnostic Form”.

Figure 1. DDC Diagnostic Form โ Engine Mounted Components

Figure 2. DDC Diagnostic Form

Figure 3. DDC Diagnostic Form

Figure 4. DDC Diagnostic Form
| Series 40E Troubleshooting Manual – 6SE241 |
| Generated on 10-13-2008 |