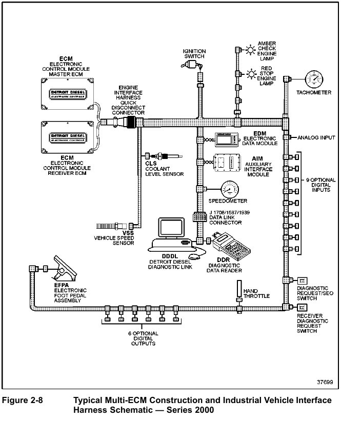
The Engine Interface Harness used in multi-ECM applications is usually installed at the factory and delivered connected to all ECMs. The factory-installed Engine Interface Harness, see Figure 2-6, normally terminates with a quick disconnect connector.

The OEM Vehicle Interface Harness connects to the quick disconnect connector, see Figure 2-7, and see Figure 2-8. Refer to section 93 for a harness schematic.

